Anyone Have Two Hopper 3s on a DPH42 Switch?

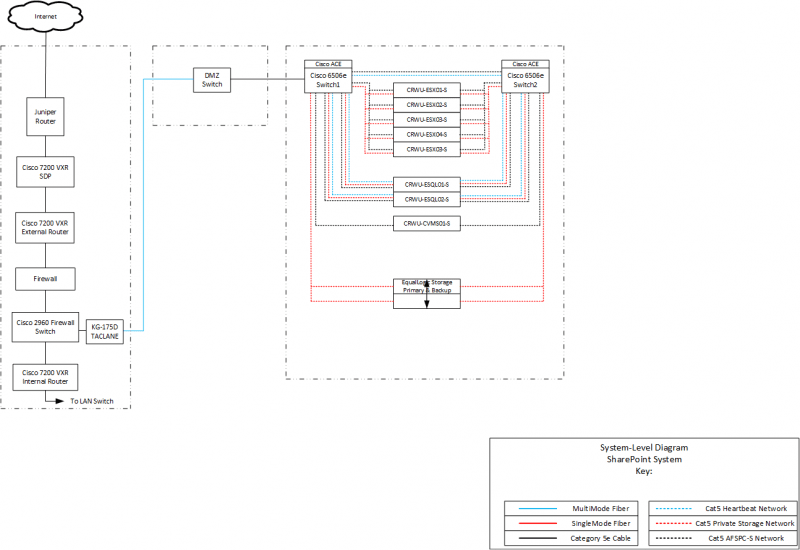
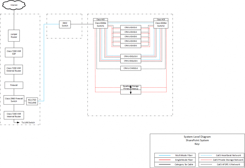
Sample Diagrams with created with Visio

upload_2017-10-8_12-41-59.png


upload_2017-10-8_12-42-51.png
 
I don't know. I've heard rumors but nothing concrete.
I would really like to know the reason because I know a few people (AT 250 or AT250 with one International and one premium) who tried to get 2H3's and they were told no or only those with "6 or 7 Joeys have been installed." If it is just an H3 shortage, then maybe 2 H3's easier to be allowed once inventory increases, but if it is for some other reason, that may mean no 2 H3's is here to stay unless people get a boatload of Joeys. Any info on this is greatly appreciated. Or is Dish saying NO for 2 H3's that need to look at 4 sats at WA? I'm Trying to figure this out.
 
Things have changed lately and I've heard it's extremely hard to impossible to get the second Hopper 3 activated. I would contact DIRT or if you know somebody at Dish. ;)
I did. DIRT said "When we try to activate 2 on an account we get an error. I do not have anyone that I am able to refer you to in this situation"

Since some folks were able to get two Hopper 3s activated in the past, I'm guessing one of the newer software upgrades screwed the pooch.

PLEASE LOG IN TO GET RID OF THESE ADS!
 
Since some folks were able to get two Hopper 3s activated in the past, I'm guessing one of the newer software upgrades screwed the pooch.
Software on the receivers ? No..... It's been pretty clear that only certain employees, with certain 'privileges' are -- or were -- able to force this type of setup. If I'm not mistaken, DIRT was never able to do it (could be wrong on that). A couple of months ago, around the time that the DHP42 was released, only people in Dish's "executive office" group were able to force this option. It seems as though even that's not the case anymore.
 
I went through Dish chat Monday to get my mother a replacement remote (she received it Tuesday, - great service). At the end of the chat, they offered that they could upgrade her to a Hopper 3. I have one, and I am happy with it, but she would never use the DVR features and would likely be confused with the more complicated system. So, I declined.
Anyway, seems like if there was a shortage they wouldn't be offering them to someone that didn't even ask.
 
  • Like
Reactions: charlesrshell
You guys are worrying me. I recently scheduled a two H3 install for this Sunday (11/5). I have 5 Joey's, so if the comments above are accurate, it should maybe work out for me.

PLEASE LOG IN TO GET RID OF THESE ADS!
 
  • Like
Reactions: charlesrshell

BBC World (News Pack) can be added to AT250

Vip 722 Internal Hard Drive Replacement?

Users Who Are Viewing This Thread (Total: 0, Members: 0, Guests: 0)

Latest posts